G2电站锅炉司炉【新训】试卷16
第1题:煤的外部水分增加,引起过热汽温()。
A、升高;
B、下降;
C、不升不降;
D、先升高后下降。
第2题:下面锅炉流程图中脱硫设备在( )位置

A、②
B、④
C、⑤
D、⑦
第3题:下列HP磨煤机结构图中C是( )

A、落煤管
B、分离器
C、出口阀
D、磨辊
第4题:下列HP磨煤机结构图中A是( )

A、落煤管
B、出口阀
C、分离器
D、磨辊
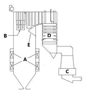
第5题:下图为300MW循环流化床锅炉结构图,炉膛是( )

A、①
B、②
C、③
D、④
第6题:在离心风机结构图中B是( )

A、叶轮
B、出风口
C、进风口
D、风道
第7题:根据《特种设备安全法》第八十三条,特种设备使用单位使用特种设备未按照安全技术规范的要求及时申报并接受检验的,责令限期改正;逾期未改正的,责令停止使用有关特种设备,处( )以上十万元以下罚款。
A、五千元
B、一万元
C、六万元
D、八万元
第8题:锅炉给水管道涂的颜色应是( )。
A、红色;
B、绿色;
C、黑色;
D、黄色。
第9题:在下面锅炉结构图中D是( )

A、二次风箱
B、省煤器
C、过热器
D、冷灰斗
第10题:按《特种设备安全监察条例》:特种设备存在严重事故隐患,无改造、维修价值,或者超过安全技术规范规定使用年限,特种设备使用单位应当应当及时予以报废,并应当向原登记的特种设备安全监督管理部门( )。
A、申请停用
B、办理注销
C、告知监控运行
D、申请降低使用参数运行
第11题:按《特种设备安全监察条例》:特种设备存在严重事故隐患,无改造、维修价值,或者超过安全技术规范规定使用年限,特种设备使用单位应当及时( )。
A、予以报废
B、予以变卖
C、监控运行
D、降低使用参数运行
第12题:按《特种设备安全监察条例》:特种设备不符合能效指标的,( )。
A、不得继续使用
B、特种设备使用单位应当采取相应措施进行整改
C、允许监控使用
D、立即报废
第13题:按《特种设备安全监察条例》:未经定期检验或者检验不合格的特种设备,( )。
A、不得继续使用
B、特种设备使用单位应当采取相应措施进行整改
C、允许监控使用
D、立即报废
第14题:按《特种设备安全监察条例》第二十九条 特种设备出现故障或者发生异常情况,使用单位应当对其进行( ),消除事故隐患后,方可重新投入使用。
A、定期检验
B、年度检查
C、全面检查
D、监督检验
第15题:按《特种设备安全监察条例》第二十九条 特种设备出现故障或者发生异常情况,( )应当对其进行全面检查,消除事故隐患后,方可重新投入使用。
A、检验检测机构
B、使用单位
C、安全监督管理部门
D、制造单位
第16题:按《特种设备安全监察条例》:检验检测机构接到定期检验要求后,应当按照( )的要求及时进行安全性能检验和能效测试。
A、法律
B、安全技术规范
C、企业标准
D、国家标准
第17题:按《特种设备安全监察条例》:特种设备使用单位应当按照安全技术规范的定期检验要求,在安全检验合格有效期届满前1个月向特种设备检验检测机构提出( )要求。
A、监督检验
B、定期检验
C、年度检查
D、飞行检查
第18题:按《特种设备安全监察条例》:特种设备使用单位应当按照安全技术规范的定期检验要求,在安全检验合格有效期届满前1个月向特种设备( )提出定期检验要求。
A、检验检测机构
B、安全监督管理部门
C、制造单位
D、销售公司
第19题:按《特种设备安全监察条例》:特种设备使用单位应当按照安全技术规范的定期检验要求,在安全检验合格有效期届满前( )向特种设备检验检测机构提出定期检验要求。
A、1周
B、1个月
C、三个月
D、半年
第20题:按《特种设备安全监察条例》:( )使用单位应当按照安全技术规范的要求进行水(介)质处理,并接受特种设备检验检测机构实施的水(介)质处理定期检验。
A、换热器
B、锅炉
C、压力管道
D、储气井
第21题:按《特种设备安全监察条例》:特种设备( )单位应当对在用特种设备的安全附件、安全保护装置、测量调控装置及有关附属仪器仪表进行定期校验、检修,并作出记录。
A、使用
B、制造
C、检验
D、销售
第22题:按《特种设备安全监察条例》:特种设备使用单位在对在用特种设备进行自行检查和日常维护保养时发现( )情况的,应当及时处理。
A、严重
B、一般
C、危险
D、异常
第23题:按《特种设备安全监察条例》:特种设备使用单位对在用特种设备应当至少( )进行一次自行检查,并作出记录。
A、每周
B、每月
C、每季
D、每年
第24题:按《特种设备安全监察条例》:特种设备使用单位应当对在用特种设备进行经常性日常维护保养,并定期( )检查。
A、自行检查
B、委托检查
C、返厂保养
D、返厂检修
第25题:锅炉点火初期加强水冷壁放水的目的是()。
A、促进水循环;
B、提高蒸汽品质;
C、增加传热效果;
D、稳定燃烧。
第26题:为了降低汽轮机的热耗,通常要求再热系统的总压降不超过再热器入口压力的()。
A、4%;
B、6%;
C、10%;
D、15%。
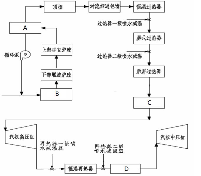
第27题:下图是某直流锅炉汽水流程,其中C是( )

A、汽水分离器
B、末级过热器
C、省煤器
D、高温再热器
第28题:借助循环水泵压头而形成水循环的锅炉称为()锅炉。
A、自然循环;
B、强制循环;
C、直流锅炉;
D、不受炉型限制。
第29题:按《特种设备安全监察条例》:向社会公布特种设备事故应包括:特种设备事故的情况、特点、( )、防范对策。
A、诱发起因
B、原因分析
C、处理结果
D、处罚结果
第30题:按《特种设备安全监察条例》:特种设备安全监督管理部门对特种设备生产、使用单位和检验检测机构实施安全监察时,应出示有效的特种设备( )证件。
A、检验人员
B、安全监察人员
C、检测人员
D、作业人员
第31题:受热面钢管选用奥氏体钢,就能防止任何一种腐蚀。
A、正确
B、错误
第32题:在锅炉过热器的传热过程中,设法减小烟气侧的换热系数,对增强传热最有利。
A、正确
B、错误
第33题:在换热器中,当冷热流体的进出口温度一定时,采用逆流布置时传热效果差。
A、正确
B、错误
第34题:在过流断面面积和其它条件相同时,流体流过椭圆管比流过圆管时的沿程阻力损失大。
A、正确
B、错误
第35题:直流喷燃器的一、二次风是相互间隔地从圆形或矩形喷口喷出,其射流不旋转,扩散角很小,但射程较远。
A、正确
B、错误
第36题:锅炉受热面的外部腐蚀有高温腐蚀以及低温腐蚀。
A、正确
B、错误
第37题:应力是产生任何裂纹的必要条件,没有应力就不会产生裂纹。
A、正确
B、错误
第38题:《特种设备使用管理规则》(TSG08-2017)规定没有产品数据表的特种设备,登记机关可以参照已有特种设备产品数据表的格式,制定其特种设备产品数据表,由登记机关 根据产品出厂的相应资料填写。( )
A、正确
B、错误
第39题:GB13271-2014《锅炉大气污染物排放标准》规定新建锅炉房的烟囱周围半径100m距离内有建筑物时,其烟囱应高出最高建筑物3m以上。
A、正确
B、错误
第40题:《特种设备使用管理规则》(TSG08-2017)规定登记机关收到使用单位使用登记申请,不予登记的,出具不予登记的决定,并且书面告知充分的理由。( )
A、正确
B、错误
第41题:《特种设备使用管理规则》(TSG08-2017)规定登记机关收到使用单位提交的使用登记申请资料后,申请资料不齐或者不符合规定时,应当一次性告知需要补正的全部内容。( )
A、正确
B、错误
第42题:管子外壁加装肋片,使热阻增加,传热量减少。
A、正确
B、错误
第43题:锅炉对流过热器的汽温特性是:负荷增加时,蒸汽温度降低。
A、正确
B、错误
第44题:锅炉受热面结渣时,受热面内工质吸热减少,以致烟温降低。
A、正确
B、错误
第45题:过热器逆流布置时,由于传热平均温差大,传热效果好,因而可以增加受热面。
A、正确
B、错误
第46题:《中华人民共和国特种设备安全法》规定:特种设备包括其附属的安全附件、安全保护装置。
A、正确
B、错误
第47题:《中华人民共和国特种设备安全法》明确,为了加强特种设备安全工作,预防特种设备事故,保障人身和财产安全,促进经济社会发展,制订本法。
A、正确
B、错误
第48题:《中华人民共和国特种设备安全法》规定,特种设备发生事故后,事故发生单位应当按照应急预案采取措施,组织抢救,疏散人群,防止事故扩大,减少人员伤亡和财产损失,稀释空气,保护事故现场和有关证据,并及时向事故发生地县级以上人民政府负责特种设备安全监督管理的部门和有关部门报告。
A、正确
B、错误
第49题:《中华人民共和国特种设备安全法》中规定,特种设备使用单位使用未取得相应资格的人员从事特种设备安全管理、检测和作业的,应承担的法律责任是责令限期改正;逾期未改正的,责令停止使用有关特种设备或者停产停业整顿,处一万元以上五万元以下罚款。( )
A、正确
B、错误
第50题:《中华人民共和国特种设备安全法》规定:特种设备作业人员在作业过程中发现事故隐患或者其他不安全因素,应当立即向特种设备安全管理人员报告。( )
A、正确
B、错误
第51题:《中华人民共和国特种设备安全法》中所称的特种设备是指对人身和财产安全有较大危险性的锅炉、压力容器(含气瓶)、压力管道、电梯、起重机械、客运索道、大型游乐设施、场(厂)内专用机动车辆,以及法律、行政法规规定适用本法的其他特种设备。( )
A、正确
B、错误
第52题:机械式油喷嘴也需要雾化介质。
A、正确
B、错误
第53题:主汽压的控制与调节以改变锅炉蒸发量作为基本的调节手段,只有在危急情况或其他一些特殊情况下,才能用增减汽机负荷的方法来调节。
A、正确
B、错误
第54题:有机热载体炉运行时,锅内介质温度虽然很高,但大多不是易燃易爆物质。
A、正确
B、错误
第55题:工作票签发人、工作负责人、锅炉运行操作人员应负锅炉检修工作的安全责任。
A、正确
B、错误
第56题:锅炉是一种受热、承压,有爆炸危险的特种设备。
A、正确
B、错误
第57题:液力偶合器是一种液力传动机构,也是一种变速机械,还能起保护作用。
A、正确
B、错误
第58题:某公司因设备消缺需要,操作工申请锅炉#1火检风机停电,电气操作人员文×和贾×填写停电申请记录,到达配电室,两人确认设备双重名称后将“#1火检风机” 停电。两分钟后接到锅炉灭火通知,立即到风机就地控制柜发现#1火检风机电源指示灯亮, #2火检风机电源指示灯不亮。事后发现配电室到控制柜#1、2火风机电缆接反,造成误停#2火检风机电源,触发锅炉MFT灭火。电气操作人员工作不认真是造成此次事故的直接原因。
A、正确
B、错误
第59题:某公司#1锅炉17点49分主操发现床温下降,判断是锅炉断煤,派人就地检查发现#1号给煤机减速器轴断,立即加大#2给煤机出力,同时关小锅炉供汽阀维持压力。17点54分床温回升,压力上涨过快,造成低安全阀起跳。事件虽然由设备故障引起,但操作人员明显应急处理不当,应对事件负主要责任。
A、正确
B、错误
第60题:300W机组启动中,发电机并网后,负荷加至18MW。发现主蒸汽温度大幅下降,查找发现锅炉一、二级减温水快关阀和调阀在开启状态,总减温水量指示达130th,判断为蒸汽带水,准备汽机打闸时,机组振动大自动跳闸,事故造成汽机推力瓦严重磨损。为防止蒸汽带水,锅炉低负荷期间不应使用减温水。
A、正确
B、错误
第61题:《特种设备使用管理规则》(TSG08-2017)规定流动作业的特种设备,向产权单位所在地的登记机关申请办理使用登记。( )
A、正确
B、错误
第62题:《特种设备使用管理规则》(TSG08-2017)规定移动式(流动式)特种设备,如果无法返回使用登记地进行定期检验的,可以在异地(指不在使用登记地)进行。( )
A、正确
B、错误
第63题:《特种设备使用管理规则》(TSG08-2017)规定为保证特种设备的安全运行,特种设备使用单位应当根据所使用特种设备的类别、品种和特性进行定期自行检查。( )
A、正确
B、错误
第64题:《特种设备使用管理规则》(TSG08-2017)规定使用单位应当根据所使用设备运行特点等,制定操作规程。( )
A、正确
B、错误
第65题:《特种设备使用管理规则》(TSG 08-2017)规定:在使用特种设备时应当保证每班至少有一名持证的作业人员在岗。()
A、正确
B、错误
第66题:空气预热器一般可分为管式和回转式两种,回转式空气预热器又分为二分仓和三分仓两种。
A、正确
B、错误
第67题:锅炉水冷壁吸收炉膛高温火焰的辐射热,使水变为过热蒸汽。
A、正确
B、错误
第68题:锅炉在不同的稳定工况下,参数之间的变化关系为锅炉的静态特性。
A、正确
B、错误
第69题:中速磨煤机存在的主要问题是:对原煤带进的铁、木块、石块敏感,运行中容易引起磨煤机振动,石子煤排放量大等故障。
A、正确
B、错误
第70题:锅炉给水温度降低会导致燃料量增加,主汽温度下降。
A、正确
B、错误
第71题:《特种设备使用管理规则》(TSG08-2017)规定特种设备作业人员的主要职责之一是参加应急演练,掌握相应的应急处置技能。( )
A、正确
B、错误
第72题:《特种设备使用管理规则》(TSG08-2017)规定特种设备作业人员在作业过程中发现事故隐患或者其他不安全因素,应当立即采取紧急措施,并且按照规定的程序向特种设备安全管理人员和单位有关负责人报告。( )
A、正确
B、错误
第73题:《特种设备使用管理规则》(TSG08-2017)规定高耗能特种设备使用单位应当配备节能管理人员,负责宣传贯彻特种设备节能的法律法规。( )
A、正确
B、错误
第74题:《特种设备使用管理规则》(TSG08-2017)规定安全管理员发现特种设备事故隐患,应立即进行处理,情况紧急时,可以决定停止使用特种设备,并且及时报告本单位安全管理负责人。( )
A、正确
B、错误
第75题:《特种设备使用管理规则》(TSG08-2017)规定特种设备使用单位应当配备安全管理负责人。( )
A、正确
B、错误
第76题:《特种设备使用管理规则》(TSG08-2017)规定特种设备安全监管部门依据法定职责按照本规则的要求负责办理特种设备告知。( )
A、正确
B、错误
第77题:《特种设备使用管理规则》(TSG08-2017)规定所有特种设备均需办理使用登记。( )
A、正确
B、错误
第78题:《特种设备使用管理规则》(TSG08-2017)规定使用特种设备(不含气瓶)总量 50 台以上(含 50 台)的使用单位应设置特种设备安全管理机构。( )
A、正确
B、错误
第79题:《特种设备安全监察条例》规定:锅炉、压力容器、电梯、起重机械、客运索道、大型游乐设施、场(厂)内专用机动车辆的相关管理人员,应当按照国家有关规定经特种设备安全监督管理部门考核合格,取得国家统一格式的特种作业人员证书,方可从事相应的管理工作。( )
A、正确
B、错误
第80题:《特种设备安全监察条例》规定:特种设备的安全管理人员应当对特种设备使用状况进行经常性检查,发现问题的应当立即处理;情况紧急时,可以决定停止使用特种设备并及时报告本单位有关负责人。( )
A、正确
B、错误
第81题:特种设备安全监督部门应当建立特种设备安全监察举报制度,为了方便举报应公布( )。
A、举报电话;
B、电子邮件地址;
C、信箱;
D、办公地址
第82题:锅炉散热损失与下列哪些因素有关()。
A、炉壁表面积;
B、排烟温度;
C、炉体外表面温度;
D、其他选项都是。
第83题:炉后脱硫有哪些方法?()
A、湿法脱硫工艺;
B、半干法脱硫工艺;
C、干法脱硫工艺;
D、SCR脱硫工艺。
第84题:《生活垃圾焚烧发电厂自动监测数据标记规则》规定焚烧炉工况标记包括哪几种标记?()
A、“烘炉”、“启炉”;
B、“停炉”、“停炉降温”;
C、“停运”;
D、“故障”、“事故”。
第85题:DL/T 904-2015《火力发电厂技术经济指标计算方法》规定,哪些情况消耗的燃煤、燃油等燃料不计入火力发电厂标准煤量计算燃料中?()
A、新设备或大修后设备的烘炉、暖机、空载运行的燃料;
B、新设备在未移交生产前的带负荷试运行期间,耗用的燃料;
C、计划大修以及基建、更改工程施工用的燃料;
D、非生产用(修配车间、副业、综合利用等)的燃料。
第86题:进行事故检查分析的目的是( )
A、准确找出事故发生的原因;
B、防止类似事故再次发生;
C、追究有关人员责任;
D、划清责任界线。
第87题:锅炉的经济性指标有( )。
A、效率
B、本
第88题:下列属于烟气焓的是( )。
A、理论烟气焓
B、过量空气焓
C、飞灰焓
D、实际烟气焓
第89题:下列属于一次风作用的是( )。
A、携带煤粉进入燃烧器
B、满足需要燃烧初期对氧气的
C、扰动混合气流
D、减少污染
第90题:下列属于煤粉炉的组成部分是( )。
A、炉膛
B、燃烧器
C、点火装置
D、省煤器
第91题:下列属于稳燃原理的是( )。
A、利用卷吸
B、利用钝体产生回流
C、利用叶片产生回流
D、其他选项都不对
第92题:在结构方面,减小热偏差可以( )。
A、将受热面分级,级间进行中间混合
B、级间进行左右交叉流动,采用合理的集箱连接形式
C、采用定距装置,按受热面热负荷分布情况划分管组
D、适当减小外管圈管子长度加装节流圈
第93题:某厂#1锅炉点火启动,并网带负荷后导汽管爆破,被迫停炉。检查发现爆破导气管存在长期过热,其他导气管无此现象。分析为锅炉水动力调整不当,使各屏水流量不均匀,造成导汽管超温爆管。关于此类故障的预防措施正确的是。
A、对于长期超温的导汽管,要弄清原因,以便采取相应的对策;
B、锅炉的过热器、再热器、导汽管等应有完善的管壁温度测点,以便监视;
C、锅炉稳定运行时要特别注意监视水平烟道烟温,过热器再热器管壁温度禁止超温(启动过程中除外);
D、定期进行锅炉受热面蒸汽吹灰,防止汽温超限。
第94题:某厂锅炉操作人员发现运行中的#2、3锅炉视频监视系统、DCS、除氧给水公用系统的DCS监控系统全部死机,锅炉DCS的所有水位、汽温、汽压等重要参数无法远方监视,锅炉电接点水位计无法监控。此时操作人员应该做出的处理手段有。
A、立即联系DCS检修人员处理;
B、立即组织#2、3炉安全停炉;
C、立即稳定机组负荷,避免重大操作,就地监控机组;
D、立即向调度和车间领导汇报。
第95题:某热电项目在调试过程中,发生高压蒸汽管道爆炸事故,造成22人死亡,4人重伤。调查发现高压主蒸汽管道设计不合理,事故喷嘴管壁有砂眼,弯管加工时所采用的方法不符合要求,焊接质量低劣。启动中局部裂开出现蒸汽泄漏,形成事故隐患,相关人员未及时采取停炉措施消除缺陷,焊缝裂开面积扩大造成管道断裂爆开。以下单位对事故负有责任。
A、设计制造单位;
B、安装施工单位;
C、工程建设单位;
D、政府监管部门。
第96题:某电厂#1号机组停机检修,#2机组运行。#2机机长令巡检王×到就地检查#2炉油枪是否漏油,此后#1机机长令王×停#1炉火检风机电源。王×先到#2炉检查后,误走到#2机380V保安段,将#2炉两台火检冷却风机的开关断开,造成锅炉MFT动作。对此次事件正确的说法是。
A、王×不应该同时执行两项操作任务;
B、电厂应采取目视化管理,随时有明确标识提示人员所在机组和位置;
C、王×操作中应集中精力,不考虑与工作无关的事情;
D、#1机机长也有责任。
第97题:某热电厂#1机组70MW负荷运行,因掉焦造成灭火护动作熄火。司炉何×报告值长,值长令抓紧恢复,准备启动。何×令巡检员田×解除锅炉灭火保护。何×启动排粉机,同时令巡检员投入给粉总电源,听到炉内有较大响声,何×立即停止排粉机。之后在未对锅炉进行全面检查的情况下,何×再次启动排粉机,令巡检员到炉前点燃4支油枪,并再次投入给粉总电源,12台给粉机全部自启。锅炉汽压急剧上升,过热器#1、2安全门动作.何×在开启点火排汽阀的同时,令汽机加负荷。后由于汽机调节油漏油,值长下令熄火停机。事后检查锅炉设备严重损坏。事件处理中严重违反《防止电力生产重大事故的二十五项重点要求》规定的操作是。
A、何×令巡检员田×解除锅炉灭火保护;
B、何×没有进行炉膛吹扫,即启动排粉机;
C、在未对锅炉进行全面检查的情况下,何×再次启动排粉机;
D、值长下令熄火停机。
第98题:某厂#3锅炉修后启动运行,密封风消失,导致#3炉运行磨煤机跳闸,失去全部燃料锅炉MFT动作。调查发现承包商检修的#1密封风机调门连杆销突然脱落,阀门关闭,导致密封风消失。确保承包商现场检修质量的有效手段有。
A、修前审核施工方案,明确质量要求;
B、修中做好过程监督,确保程序有效执行;
C、干出事后扣留施工款项;
D、修后严格验收鉴定,杜绝设备带缺陷运行。
第99题:某总公司所属煤气发电厂厂长指令锅炉班长立即对锅炉进行点火,当操作工直接将点燃的火把从锅炉点火口送入炉膛时发生爆炸事故,造成死亡2人、重伤5人、轻伤3人,锅炉设备严重损坏。事后调查发现点火装置的北供气蝶阀在点火前处于开启状态,炉膛充满燃气遇火爆燃,是导致此次爆炸事故的直接原因。以下事故分析描述符合事实的是。
A、发电厂厂长违章指挥;
B、操作工违章作业;
C、锅炉班长责任不落实;
D、发电厂安全管理责任责任不落实。
第100题:某厂#3机组负荷500MW总煤量233t/h,5台制粉系统运行;汽机调门95.5%;主汽压16.67MPa。突然跳闸,协调将运行的4台磨煤量增加。操作员再次启动#6磨煤机并加大风量暖磨。过热汽压力持续上升。此时调度命令紧急减负荷至400MW,遂切除协调将煤量减至207t/h,手动关调门至60%,之后过热器安全门启座。事后分析当时操作行为与安全门起座有关联的是。
A、#6给煤机跳闸,协调将其它运行制粉系统煤量加大;
B、运行人员解除协调,降低煤量;
C、为了减负荷,手动关调门;
D、启动#6磨,暖磨风投入过大。